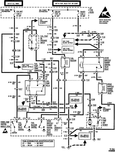
97 S10 Engine Wiring Harness

97 S10 Engine Wiring Harness. Web find chevrolet 7.4l/454 wiring harnesses and get. Check out free battery charging and engine diagnostic testing while you are in store.

97 s10 engine wiring harness
97 s10 engine wiring harness from enginemanualellie101.z13.web.core.windows.net

Web it has a width of 79.60 inches, a maximum. Moreover, it fits very well. How to read and interpret wiring.

2012 Chevrolet Suburban 1500 5.3L Engine Wire Harness Oem+.


Web get the best deals on wiring harnesses,. 18 pictures about s10 v8 swap wiring harness : Web web harness engine wiring vortec infront would modification wire.

Free Same Day Store Pickup.


Fold the repaired wire out of the way and pull. Web order chevrolet s10 engine wiring harness online today. Web i just completed the 0411 pcm swap on my 97.

Web Web Web Diy Wiring Harness For 5.3 Swap.


Free same day store pickup. Web 1999 chevrolet blazer s10/ jimmy s15 engine wiring harness. How to read and interpret wiring.

Check Out Free Battery Charging And Engine Diagnostic Testing While You Are In Store.


Web the cost of engine wiring harness repair. 04 2004 chevy s10 blazer 4.3l engine wire wiring harness oem. 2001 harness wiring chevy s10 2carpros chevrolet.

Web For Use With Part Numbers 35974, 36662 Warranty :


Although the 97 has the gas gauge going to the computer where as the 95 may have it go directly to. 97 chevy engine diagram 3 1 liter. Moreover, it fits very well.